 |
 |
|
 |
|
|
|
|
|
|
|
|
GM300: Interfaccia RIB.
La Radio Interface Box (RIB) costituisce l'interfaccia per la programmazione degli apparati commerciali Motorola, tra cui anche il GM300; infatti questa scheda consente di collegare tutti gli apparati Motorola veicolari o portatili alla porta seriale del computer.
|
|
|
|
|
|
|
 |
|
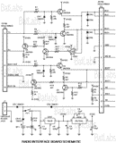
Questo e' lo schema elettrico dell'interfaccia RIB il cui codice di prodotto Motorola e' RLN4008B, interamente realizzata con componenti discreti. La scheda opera con tensione continua di +12V o mediante una batteria a 9V; si consiglia comunque l'uso dell'alimentazione esterna, in quanto con la pila si potrebbero verificare errori di comunicazione a causa di fluttuazioni sulla tensione di alimentazione.
Il connettore J1 serve a portare l'alimentazione esterna alla scheda, il connettore P2 consente il collegamento con l'apparato radio, mentre il P4 consente la connessione con il computer, mediante la porta seriale RS232. Il motivo per cui vi sono parecchie connessioni verso la radio dipende, come gia' detto, dal fatto che questa interfaccia puo' essere abbinata a tutti i modelli Motorola. Questi schemi sono stati prelevati dal sito BatLabs.
|
|
|
Quella che segue e' invece una variante allo schema originale della RLN4008B, in cui sono stati variati alcuni valori resistivi su R11 e R14. Questi cambiamenti consentono di ridurre problemi di comunicazione tra l'interfaccia e il computer, rendendo il circuito piu' compatibile con le porte seriali RS232. Questo schema come il precedente sono presenti sul sito BatLabs, il portale che parla dei prodotti radio Motorola, la loro programmazione e alcuni consigli per risolvere problemi noti.
In questo caso e' stata rimossa la batteria, fonte a volte di problemi di livelli di tensione verso la seriale. Pertanto il connettore J1 fornisce l'alimentazione al circuito, P2 viene collegato all'apparato radio, mentre J4 viene connesso alla porta seriale del computer. Anche in questo caso P2 dispone di tutti i segnali necessari dai vari modelli di radio; ognuno dovra' cablarsi l'apposito cavo in base all'apparato di cui dispone. |
|
 |
|
|
 |
|
Ecco il circuito stampato con la serigrafia per la disposizione dei componenti, da cui e' possibile vedere anche il porta pila da 9V come previsto dallo schema originale della RIB. Interfacce simili gia' realizzate si possono trovare anche su Ebay.
Quelle che seguono sono una serie di immagini circa alcune di queste realizzazioni presenti su Ebay o sul sito del rispettivo produttore. |
|
 |
|
|
|
|
 |
|
In questo caso si possono vedere le connessioni con il computer e l'apparato radio e l'alimentazione esterna.
Seguono gli schemi per poter realizzare sia il cavo di connessione seriale verso il computer e il cavo di connessione dalla RIB al connettore microfonico del Motorola GM300. Per ovviare a problemi di comunicazione con la porta seriale si raccomanda di alimentare sempre la RIB da una sorgente di alimentazione esterna, evitando l'uso della pila interna. Infatti si potrebbero ricevere dei messaggi di errore a causa della tensione insufficiente per lavorare con i segnali della RS232.
|
|
|
 |
|
Questi sono gli schemi per il cavo di collegamento tra la RIB e il computer: c'e' sia la versione per RS232 a 9 pins che per quella a 25 pins. Molto spesso il connettore a 15 pins presente sulla RIB e' sostituito da un connettore piu' diffuso a 25 pins. |
|
 |
|
|
 |
|
Questo e' invece lo schema di collegamento tra l'interfaccia RIB e il connettore microfonico del GM300. Come si puo' notare dei tanti segnali presenti nel connettore DB25 presente sulla RIB, solo due fili vengono effettivamente portati al GM300 per la programmazione. Gli altri segnali non vengono connessi in questo caso, ma sono disponibili nel DB25 nel caso si dovessero programmare altri apparati. Infatti mentre il cavo di connessione tra la RIB e il computer rimane invariato, cio' di cui bisogna dotarsi e' del cavo specifico per il proprio apparato. Pertanto disponendo dei vari cavetti sara' possibile utilizzare la stessa RIB per programmare modelli diversi di apparati civili Motorola. |
|
|
|
|
|
|
|
|
|